Описание
Характеристики
Отзывы
Описание
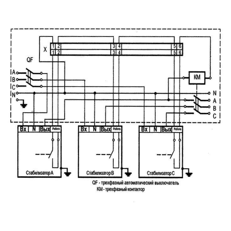
Щит коммутации с контролем трехфазного выхода предназначен для отключения трехфазной нагрузки при пропадании одной из фаз. Щит коммутации c контролем трехфазного выхода ЩК45-КТВ: Мощность 36000-45000 ВА, Габаритные размеры 550х245х630мм, ШхГхВ
Характеристики
Тип товара
Блок контроля сети
Бренд
ИНТЕПС
Производство
Россия
Габаритные размеры
550х245х630
Установка
Настенный
Тип напряжения
Трехфазный
Принцип работы
Электромеханический
Отзывы
Отзывов еще никто не оставлял
Ранее просмотренные товары
Каталог
Преимущества
БОЛЬШОЙ ВЫБОР
Самый широкий ассортимент на складе - под любой бюджет и техническую задачу
ОТ ПРОИЗВОДИТЕЛЯ
Поставка на прямую с завода изготовителя - кратчайшие сроки и гарантия качества
НИЗКИЕ ЦЕНЫ
Рекомендованные цены от производителя + акции и скидки
Новости
Подавляющее большинство электроприборов рассчитано на определенное напряжения в сети. В России оно должно быть 220 Вольт в однофазной сети и...
01.01.2021
Реалии наших электросетей таковы, что никто не застрахован от внезапного появления высокого напряжения в линии, а отключением электричества особенно в...
20.07.2017
Бытовые сварочные аппараты незаменимы при осуществлении строительных и ремонтных работ, когда практически ежедневно возникает потребность в изготовлении арматурной сетки, монтаже...
20.07.2017
Для чего нужен стабилизатор? неужели его покупка так необходима? - попробуем разъяснить а Вы принять решение.Во первых для защиты!Защиты Вашего...
20.07.2017
